颗粒除尘器、颗粒淘洗器
Pneumatic System Design and Pellet Cleaner Concept 气力输送设计与颗粒淘洗概念
Lean phase (called dilute phase as well) conveying of polymer pellets has been an established technique in the petrochemical industry for over 60 years. It is acknowledged that badly designed lean phase conveying systems can cause considerable operational problems. High velocity conveying of pellets can create streamers (angel hairs) in the pipework as the soft pellets impinge on the hard shiny pipe surface. These streamers can build up and eventually break away causing blockage in the conveying system or in downstream equipment.
It has been known for many years that the problem of streamers and angel hairs can be considerably reduced, by controlling the conveying velocities. Gas in a pneumatic conveying system will expand as the pressure decreases along the system according to the gas laws. This means that in a typical system running at 1 bar gauge, with constant diameter pipes the velocity will increase by 100% from the start to the end of the system. Previous research work in various European Universities has shown that damage to the particles and formation of streamers is in proportion to V (velocity) to the power of n where n = 3 or 4. Optimum design velocities for these systems are in the region of 18 – 22 metres per second.
COMPASS conveying systems incorporate stepped pipework increasing in diameter along the length of the system to control the conveying velocities within a range of plus or minus 10% of the design figure. This alone has a considerable influence in reducing the formation of streamers.
Other research work has shown that if pipe surfaces are roughened by a shot blasting or machining process that a boundary layout of turbulent air forms and the formation of streamers is even further reduced. Systems with roughened pipework tend to create dust rather than streamers. However this dust and any other small particles formed during the extruding process can be very easily and efficiently removed using an Elutriator, De-duster or Pellet Cleaner. The Pellet Cleaner should be installed in the system, as near as possible to the packing plant at the end of all the conveying systems.
Where material is to be distributed into multiple silos after Pellet Cleaner, COMPASS recommends the use of gravity discharge or a low velocity dense phase conveying after a Pellet Cleaner as the final distribution system.
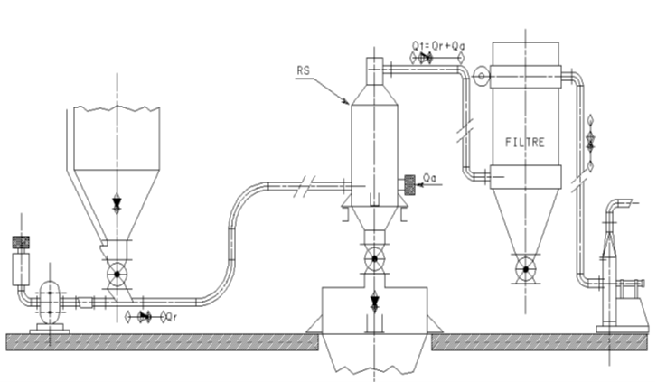
COMPASS Pellet Cleaner Installation in Pneumatic Conveying System
康柏斯颗粒淘洗器安装于气力输送系统线路中

COMPASS RST Pellet Cleaner 康柏斯RST型颗粒淘析器
Conventional Elutriator / Pellet Cleaner works rather on removing dust than streamers. For a typical dust content 2000ppm, the conventional Elutriator has a dust separating efficiency up to maximum 90% ~ 95% which means the end product dust content would remain at 100ppm ~ 200ppm or above.
COMPASS RST Pellet Cleaner is specifically developed and designed to be integrated into either open or close loop pneumatic conveying system for removing both dust (or fines) and streamers (or angel hairs) more efficiently. For a typical dust content 2000ppm, the COMPASS RST Pellet Cleaner has a dust separating efficiency up to 96.5% ~ 97.5% which means the end product dust content would remain below 50 ~ 70ppm depending on the product.
COMPASS RST Pellet Cleaner is custom designed for handling conveying system capacity from 3 – 5 t/h up to 120 t/h, with conveying gas rate from 5 – 10 Nm3/min up to 200 Nm3/min.
COMPASS RST Pellet Cleaner
康柏斯RST型颗粒淘析器

COMPASS MPC / CPC Pellet Cleaner for Gravity Flow Application 康柏斯重力流应用 MPC / CPC 型颗粒淘析器
For gravity flow application, COMPASS provides Pellet Cleaners with two concept designs.
The C- series uses specially designed, high efficient air wash deck(s) to separate and remove the fines and angel hairs mixed in the product.
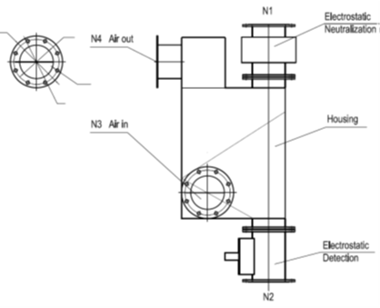
While the M- series introduces an inline detection device at outlet to measure the static electricity, and an inline removal device at inlet to remove / neutralize the electrostatic charge between fines / contaminants and the product pellets, so that the fines / contaminants will be easily washed away from the pellet surface, so as to achieve a higher purified product grade for strict processing requirement.
By putting a rotary valve to lock upstream conveying pressure, this type of Pellet Cleaner can also be served in a pneumatic conveying system.
COMPASS MPC Pellet Cleaner
康柏斯MPC型去静电颗粒淘析器

Design Features 设计特征
Capacity ranges from hundred kgs up to 120 tons per hour
Suitable for various product cleaning for both virgin and recycled materials
Removal of dust and streams efficiently in a single machine
Dust particles as small as 1 micron will be removed efficiently, and as clean as 5 to 10 ppm depending on different model selected
Available in closed loop or open loop technology
A COMPASS C- series Pellet Cleaner can be easily upgraded into M- series when requested by Client.
By putting a rotary valve to lock upstream conveying pressure, this type of Pellet Cleaner can also be served in a pneumatic conveying system.
COMPASS CPC Pellet Cleaner
康柏斯CPC型颗粒淘洗器

Design Features 设计特征
Capacity ranges from hundred kgs up to 120 tons per hour
Suitable for various product cleaning for both virgin and recycled materials
Removal of dust and streams efficiently in a single machine
Dust particles as small as 1 micron will be removed efficiently, and as clean as 50 to 80 ppm depending on different model selected
Available in closed loop or open loop technology